Contenidos contratados por la marca que se menciona

+info

La transmisión manual se reinventa para seguir brindando emoción al volante (también en los coches eléctricos)

Toyotagrsupramt Interior1
1 comentario Facebook Twitter Flipboard E-mail
wbct-colaborador

Webedia Brand Solutions

Expertos en Branded Content

Los amantes de la deportividad recibimos hace unas semanas una gran noticia. Toyota se ha decidido a comercializar una versión con transmisión manual del próximo Toyota GR Supra, un modelo que fue recuperado en 2019 exclusivamente en versión automática.

Enarbolando la campaña #SaveTheManual, el fabricante nipón va a contracorriente de la industria para responder a los deseos de sus seguidores más fieles. Pero no se trata de un simple movimiento comercial, ya que Toyota parece decidida a desarrollar sistemas manuales a largo plazo, con el único objetivo de divertirnos al volante.

iMT, la transmisión manual inteligente de Toyota

Toyotagrsupramt Interior4

El sistema de transmisión utilizado en esta versión, denominada GR Supra M/T es el denominado por Toyota Intelligent Manual Transmission o iMT. La marca japonesa ya lleva algunos años utilizando un sistema con este nombre, en vehículos de gran exigencia como el Hilux o el Land Cruiser.

La transmisión iMT de Toyota prioriza el comportamiento deportivo

Se trata de una opción que podemos activar con tan solo pulsar un botón en cualquier momento, cuando busquemos un cambio de marchas más suave, confortable y sin tirones. Todo esto se consigue controlando electrónicamente la marcha seleccionada (cuando pisamos el embrague y accionamos la palanca) y ajustando automáticamente las revoluciones del motor a la misma.

El nuevo iMT incluido en el Toyota GR Supra M/T tiene un funcionamiento muy similar, aunque con un resultado muy diferente. Ahora el objetivo es priorizar el comportamiento deportivo del vehículo, para complacer “a los conductores que adoran el control y las sensaciones que ofrecen las transmisiones manuales”, según explica la propia Toyota.

Las diferencias de este nuevo sistema iMT son palpables. Para empezar, viene activado por defecto, aunque los más puristas podrán desactivarlo sin problema a través del menú. Además, se trata de una transmisión de seis velocidades (a diferencia de las ocho del GR Supra automático), una opción más acorde a los 6 cilindros en línea que monta el coupé japonés en su motorización más elevada.

También era necesario actualizar el sistema que controla electrónicamente el cambio de marchas, que ahora utiliza un nuevo software enfocado a la experiencia más deportiva.

Al subir marcha, se optimiza el par motor en el momento del embrague y desembrague; al reducir, el software se ajusta para garantizar el mejor rendimiento posible. Según hemos comprobado en Motorpasión, la tecnología básicamente hace el punta tacón de forma automática al bajar de marcha, lo que nos ayudará cuando tengamos que reducir de forma drástica por ejemplo ante una curva.

Transmisión manual para vehículos eléctricos

Transmisión manual coche eléctrico

Como decíamos, con la proliferación de los vehículos electrificados (tanto híbridos, como eléctricos puros) se han extendido las transmisiones automáticas, y en un futuro a medio plazo las manuales parecen estar condenadas a muerte. Mecánicamente una caja de cambios no tiene sentido con una motorización eléctrica pero, ¿es imposible?

Algunas conversiones eléctricas usaban transmisión manual para ayudar a las baterías de baja potencia

Lo cierto es que las primeras conversiones de vehículos térmicos a eléctricos que se realizaban de forma no profesional, incluían sistemas de transmisión completamente funcionales.

Era una necesidad real, ante la falta de capacidad de las primeras baterías de plomo-ácido y níquel-cadmio. Estos sistemas de transmisión primitivos ni siquiera usaban embragues o convertidores de par, pero eran suficiente para ayudar con la potencia necesaria para el vehículo.

Hoy en día no es necesario un sistema de transmisión así, ya que las actuales baterías de ión-litio ofrecen una potencia más que suficiente para conducir con solvencia en cualquier circunstancia. De hecho, un motor eléctrico actual gira potencialmente más rápido de lo necesario, por lo que se utilizan cajas de reducciones.

El sistema MT para eléctricos limitaría la potencia del motor para simular las marchas

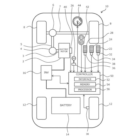
Estas podrían haber sido las premisas técnicas de Toyota para desarrollar una suerte de transmisión manual para vehículos eléctricos. Ya presentó en 2017 el GR HV un concept híbrido que, aunque automático, contaba con una palanca que permitía cambiar de marcha en un patrón de H. No contaba, eso sí, con pedal de embrague, ya que era el sistema el que se encargaba de la activación real del mismo.

Ahora se han filtrado en los foros dedicados a Beyond Zero hasta ocho patentes de un nuevo sistema MT para automóviles cien por cien eléctricos. Y esta vez sí cuenta con palanca y pedal de embrague, para simular el cambio de marchas de una transmisión manual. El sistema limitaría la potencia y velocidad máxima según la marcha seleccionada, para que tengamos que ir subiendo o reduciendo como en un auto normal.

Toyotacar
Toyota EV MT

Las patentes contemplan tres modos de conducción:

  • Con Embrague.
  • Sin Embrague (simulando una caja de cambios DCT).
  • Auto, es decir, desactivando el sistema y circulando como un vehículo eléctrico común.

La transmisión manual como símbolo de autenticidad y deportividad

Toyotagrsupramt Circuito5

¿Qué sentido tienen estas innovaciones que buscan prolongar la presencia de las transmisiones manuales en el tiempo?

A priori, ninguno. Las transmisiones automáticas surgieron para hacer más sencilla la conducción de los automóviles y más eficientes los cambios de marcha. Los vehículos eléctricos, como ya sabemos, no las necesitan en absoluto. Sencillamente, las transmisiones manuales son cosa del pasado, una tecnología ineficiente y obsoleta que debe desaparecer por toda lógica.

Las transmisiones manuales podrían quedar relegadas a los deportivos

Y aquí es donde entra el factor humano. Los vehículos con transmisión manual se siguen vendiendo en buena parte por nuestros propios hábitos de conducción (en algunas regiones más que en otras).

Si un avanzado sistema automático toma el control para hacer los cambios de marchas más eficientes, uno manual nos concede todo el control a nosotros los conductores. Y es por eso por lo que, para los que amamos conducir, nos encantan los coches con transmisiones manuales.

Y este podría ser el motivo por el que el GR Supra, un modelo nacido como regalo para los nostálgicos, ha recorrido el camino inverso (de automático a manual) y por el que estrenará el nuevo sistema iMT. De hecho, los planes pasan por incluirlo también en toda la línea GR, concebida para los amantes de la deportividad y la competición.

En un futuro, las transmisiones manuales podrían quedar relegadas a los modelos deportivos, como un elemento de autenticidad para los más puristas.

Queda por ver si cuaja la idea de una transmisión manual en un coche eléctrico. La posibilidad de controlar el descomunal par de un motor eléctrico puede resultar muy divertida, pero podría perderse gran parte de la naturalidad y autenticidad de una caja de cambios real.

En todo caso, se agradece que fabricantes generalistas como Toyota sigan pensando en los amantes del volante y apostando por una conducción más divertida.

Comentarios cerrados
Inicio