Hyundai se mete en la carrera por el santo grial del coche eléctrico: ha patentado una batería de estado sólido revolucionaria

Hyundai 1
4 comentarios Facebook Twitter Flipboard E-mail
alvaro-ruiz

Álvaro Ruiz

Llevamos varios años hablando de las baterías de estado sólido: el santo grial del coche eléctrico. Y lo son porque se supone que esta tecnología es lo que necesitan los coches eléctricos para despegar definitivamente. ¿Por qué? Resumiendo muy rápido, porque aporta más autonomía, tiempo de recarga muy corto y más seguridad.

Son varios los fabricantes que han prometido llevar a producción las baterías de estado sólido, pero ninguno lo ha conseguido. Mientras tanto, sigue siendo la panacea en la industria del coche eléctrico y cada vez hay más compañías que pretenden tener su propia tecnología de este tipo. La última es Hyundai.

La solución que necesita el coche eléctrico

Hyundai 3

Que veamos baterías de estado sólido en coches de producción está más cerca que nunca. Cada vez son más los fabricantes que se meten en esta carrera por tener un modelo con esta tecnología que promete mayor densidad energética, más autonomía, recargas más rápidas y más seguridad: todo lo que se pide a los coches eléctricos del futuro.

A Toyota, Stellantis, Daimler, Honda, BMW y las múltiples compañías chinas que están trabajando en tener cuanto antes una batería de estado sólido, se acaba de sumar Hyundai

La marca coreana todavía no lo ha anunciado públicamente, pero lo ha dejado claro a través de una patente que registró hace unos días en la Oficina de Patentes y Marcas Registradas de Estados Unidos (USPTO).

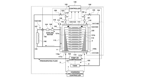
El nombre de la patente no deja lugar a dudas: sistema de batería de estado sólido equipado con un sistema de presurización. Eso significa que la firma asiática está trabajando, como muchas otras, en el desarrollo de coches eléctricos mucho más capaces que los actuales en términos de eficiencia y autonomía.

Hyundai 4

Viendo esta patente, Hyundai considera que las baterías de estado sólido son la solución para conseguirlo. La diferencia entre esta tecnología de Hyundai y otros sistemas de este tipo que se están planteando es que los coreanos apuestan por presurizar las celdas de la batería con un fluido para conseguir más estabilidad.

De esta forma, la presión sería constante en cada celda, independientemente de las tasas de carga y descarga, de manera que el electrolito sólido que utiliza la batería tendría siempre la misma estabilidad y su rendimiento sería constante, al margen incluso de los cambios de temperatura en el exterior. Es más, gracias al sistema de presurización, la batería siempre estaría a la temperatura óptima.

De momento, esta tecnología solo existe en forma de patente, pero deja claras cuáles son los planes de Hyundai para el coche eléctrico a corto y medio plazo. Antes de que termine esta década, los coches con baterías de estado sólido deberían dejar de ser la eterna promesa para convertirse en realidad.

Bateria Estado Solido Hyundai Uspto Patente de batería sólida de Hyundai. Imagen: USPTO

La china NIO ya ha demostrado que la batería semisólida del NIO ET7 permite a esta berlina recorrer más de 1.000 kilómetros con una carga en circunstancias de conducción reales.

Con las baterías sólidas, alcanzar estas cifras de autonomía debería ser más sencillo y, en coches más pequeños, permitirán ofrecer un mejor compromiso entre peso, tamaño y alcance que las baterías actuales con electrolito líquido. El gran reto es conseguir que las baterías de estado sólido sean asequibles.

Encuentra tu coche eléctrico ideal

Recomendador de coches eléctricos de Motorpasión

Si te has planteado comprar un coche eléctrico, esto te va a interesar. Hemos creado el Recomendador personalizado de coches eléctricos en el que además de ver los modelos que se adaptan a tus necesidades también tendrás respuestas a las dudas que más te pueden preocupar como el precio, la autonomía o los puntos de carga cercanos.

Comentarios cerrados
Inicio